2025小姐威客信息,51龙凤茶楼论坛详情,广州新媛论坛qm,一品阁茶楼

了解注塑机液压传动工作原理

2024-12-20 11:33:09 ?注塑机液压传动

注塑机液压传动的工作原理如下:

能量转换

机械能转化为液压能:液压传动系统以液压油为工作介质,动力元件(如油泵)在原动机(通常为电动机)的驱动下旋转,将原动机的机械能转化为液压油的压力能。

液压能转化为机械能:压力能通过控制元件(如各种流量阀、压力阀和方向阀等),再借助执行元件(如油缸或油马达)将压力能转换为机械能,从而驱动负载实现直线或回转运动。

注塑模具首选鸿仁威尔

具体工作过程

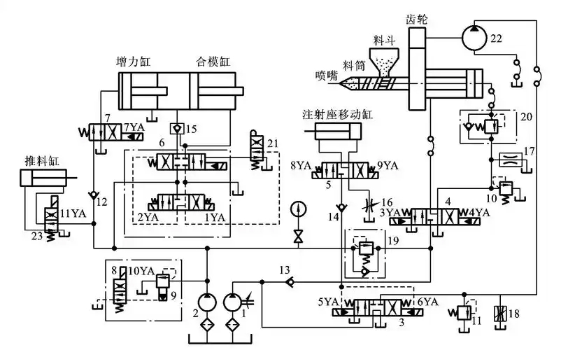
合模过程:合模时,液压泵输出的压力油经电磁换向阀等控制元件进入合模缸。例如,在一些注塑机中,电磁铁通电使液压油进入合模缸的左腔或右腔,推动活塞移动,实现合模动作。合模速度可通过调节流量阀来控制,如慢速合模时,小流量泵单独供油,通过溢流阀调定压力,经电液换向阀进入合模缸左腔,推动合模缸慢速前移;快速合模时,大流量泵和小流量泵的压力油合流进入合模缸左腔,实现快速合模。

注射过程:注射座移动缸推动注射座整体前移,使喷嘴与模具浇口紧密接触,注射缸推动螺杆将料筒前端的熔料经喷嘴压入模腔。在这个过程中,通过控制电磁换向阀的通断电状态和调节流量阀、压力阀,可以实现慢速注射和快速注射,以及对注射压力和注射速度的调节。比如,慢速注射时,泵的压力油经电液换向阀和单向节流阀进入注射缸右腔,推动注射缸活塞慢速前进,注射速度由单向节流阀调节;快速注射时,大流量泵和小流量泵的压力油同时进入注射缸右腔,实现快速注射。

注塑模具首选鸿仁威尔

保压过程:注射动作完成后,需要对模腔内的熔料进行保压,使塑料紧贴模腔而获得精确的形状,并在制品冷却凝固收缩过程中,使熔化塑料不断补充进模腔,防止充料不足而出现残次品。此时,液压系统通过电磁换向阀等控制元件,使泵仅对注射缸右腔补充少量油液,以维持保压压力,多余油液经溢流阀溢回油箱。

预塑过程:保压完毕后,液压马达通过减速机构带动螺杆旋转,从料斗加入的塑料颗粒随着螺杆的转动被带至料筒前端,加热熔化,并建立起一定压力。螺杆头部的熔料压力上升到能克服注射缸活塞退回的阻力时,螺杆开始后退,为下次注射做准备。

开模过程:开模速度一般为慢 - 快 - 慢??J?,液压油经电磁换向阀进入合模缸的右腔,推动合模缸后退,实现开模动作。通过控制电磁换向阀的不同通电组合,可以实现慢速开模和快速开模。

顶出过程:顶出制品时,液压泵的压力油经换向阀和单向节流阀进入顶出缸左腔,推动顶出杆稳速前进,顶出制品。顶出速度由单向节流阀调节。

控制与调节

注塑机液压传动系统中的控制元件起到了关键的控制和调节作用。例如:

流量阀:可调节液压油的流量,从而控制执行元件的运动速度,如单向节流阀用于调节注射速度、顶出速度等。

压力阀:对液压系统的压力进行控制和调节,如溢流阀可限制系统的最高压力,起到安全?;ぷ饔?;远程调压阀可在一定范围内调节保压压力等。

电磁换向阀:通过改变液压油的流向,控制执行元件的运动方向,实现合模、开模、注射座前移、后退、注射、顶出等不同动作的切换。

液压传动系统优缺点

液压传动的缺点:

(1)从结构上看,其单位重量的输出功率和单位尺寸输出功率在四类传动方式中是力压群芳的,有很大的力矩惯量比,在传递相同功率的情况下,

液压传动装置的体积小、重量轻、惯性小、结构紧凑、布局灵活。

(2)从工作性能上看,速度、扭矩、功率均可无级调节,动作响应性快,能迅速换向和变速,调速范围宽,调速范围可达100:l到2000:1;动作

快速性好,控制、调节比较简单,操纵比较方便、省力,便于与电气控制相配合,以及与CPU(计算机)的连接,便于实现自动化。

(3)从使用维护上看,元件的自润滑性好,易实现过载?;び氡Q梗踩煽?;元件易于实现系列化、标准化、通用化。

(4)所有采用液压技术的设备安全可靠性好。

(5)经济:液压技术的可塑性和可变性很强,可以增加柔性生产的柔度,和容易对生产程序进行改变和调整,液压元件相对说来制造成本也不高,

适应性比较强。(6)液压易与微机控制等新技术相结合,构成“机-电-液-光”一体化已成为世界发展的潮流,便于实现数字化。

液压传动的缺点:

任何事物都是一分为二的,液压传动也不例外:

(1)液压传动因有相对运动表面不可避免地存在泄漏,同时油液不是绝对不可压缩的,加上油管等弹性变形,液压传动不能得到严格的传动比,因而

不能用于如加工螺纹齿轮等机床的内联传动链中。

(2)油液流动过程中存在沿损失、局部损失和泄漏损失,传动效率较低,不适宜远距离传动。

(3)在高温和低温条件下,采用液压传动有一定的困难。

(4)为防止漏油以及为满足某些性能上的要求,液压元件制造精度要求高,给使用与维修保养带来一定困难。

(5)发生故障不易检查,特别是液压技术不太普及的单位,这一矛盾往往阻碍着液压技术的进一步推广应用。液压设备维修需要依赖经验,培训液压

技术人员的时间较长。

注塑模具首选鸿仁威尔


首页
产品
优势
联系